Скачать печатную плату стабилизатора на LM317
Достоинства данного стабилизатора.
- простота в изготовлении
- надежность
- дешевизна
- доступность компонентов
Недостатки
- низкий КПД.
- необходимость использования массивных радиаторов.
- не смотря на компактность самой платы. Размеры стабилизатора с радиатором достаточно внушительного размера.
Для изготовления данного устройства Вам понадобится:
- Стабилизатор LM317 -1шт.
- Транзистор КТ818 -1шт. в пластиковом корпусе (TO-220)
- Диод КД522 или аналогичный -1шт.
- Резистор R1 -47ОМ желательно от 1Вт -1шт.
- Резистор R3 220Ом от 0.25 Вт -1шт.
- Переменный резистор линейный — 5кОм -1шт.
- Конденсатор электролитический 1000мФ от 50В -1шт.
- Конденсатор электролитический 100мФ от 50В -1шт.
- Диодный мост током от 5А
Данная схема не критична к точному соблюдению номиналов радио элементов. Например резистор R1 может быть от 30 до 50 Ом, резистор R3 от 200 до 240Ом. Диод можно не ставить.
Фильтрующие конденсаторы можно поставить и большей емкостью, однако стоит учитывать, что конденсатор дает небольшой прирост по напряжению.
Транзистор КТ818 можно заменить аналогичными импортного производства 2N5193, 2N6132, 2N6469, 2N5194, 2N6246, 2N6247.
Сборка стабилизатора на LM317
Сборка стабилизатора выполняется на одностороннем стеклотекстолите и выглядит примерно так.


Диодную сборку следует выбирать исходя из максимального тока способного дать трансформатор.

Транзистор и микросхему я установил на радиатор через изолирующие прокладки. Радиатор выбрал максимально большой из имеющихся и подходящий под мой корпус. Закрепил его двумя болтами к нижней крышке корпуса.

На радиатор установил кулер от старой видеокарты, для более эффективного охлаждения. В верхней и задней крышке просверлил вентиляционные отверстия.

У выбранного мной трансформатора для стабилизатора на LM317 только одна вторичная обмотка на 27В. По этому для питания вольтметра и вентилятора я использовал плату от зарядного устройства мобильного телефона. Она выдает напряжение 5В и ток до 900мА.

Готовый блок питания выглядит так.


Сборка стабилизатора 12В для светодиодов в авто своими руками
Все что нужно это вырезать из текстолита нужный кусочек. Травить дорожки не нужно — можно вырезать простые линии обычной отверткой.
Схема зарядного устройства для аккумулятора авто
Припаиваем все элементы и готово. В настройке не нуждается.

В роли корпуса служит термообдувка.
Плюс схемы ещё в том, что в роли радиатора модно использовать кузов автомобиля, так как центральный вывод корпуса микросхемы соединен с минусом.

На этом все, светодиоды больше не выгорают.
Смотрите видео сборки стабилизатора напряжения для светодиодов в авто:
Важнейшим параметром питания любого светодиода является ток. При подключении светодиода в авто, необходимый ток можно задать с помощью резистора. В этом случае резистор рассчитывается исходя из максимального напряжения бортовой сети (14,5В). Отрицательной стороной данного подключения является свечение светодиода не на полную яркость при напряжении в бортовой сети автомобиля ниже максимального значения.
Более правильным способом является подключение светодиода через стабилизатор тока (драйвер). По сравнению с токоограничивающим резистором, стабилизатор тока обладает более высоким КПД и способен обеспечить светодиод необходимым током как при максимальном, так и при пониженном напряжении в бортовой сети автомобиля. Наиболее надежными и простыми в сборке являются стабилизаторы на базе специализированных интегральных микросхем (ИМ).
Стабилизатор напряжения 12 вольт для светодиодов
Стабилизатор напряжения 12 вольт для светодиодов — современное любительское оформление авто практически не обходится без использования светодиодов. Но некоторые моменты тюнинга включают в себя работы, для которых нужно приложить немало усилий. В качестве примера можно привести трудоемкую установку в передние фары автомобиля светодиодной ленты. Но вот когда вся эта красота перестает вдруг работать, из-за того, что вышел из строй один или несколько светодиодов. Поэтому становится очень обидно и жалко потраченного времени и усилий на установку LED-ленты. А вот если бы изначально была грамотно построена схема подключения, то такого бы не случилось.
Дело в том, что в подключаемой схеме не был использован стабилизатор напряжения, который предназначен именно для создания корректной работы светодиодов. В случае установки в цепь бортовой сети автомобиля светодиодов с номинальным током 250-300 мА, то тогда рекомендуется включать в схему ограничительный резистор. Этот гасящий резистор ограничит ток в тракте, тем самым увеличит срок службы светодиодов.
При нестабильном напряжении бортовой сети машины, необходимо устанавливать в схему линейный стабилизатор.
Простейший стабилизатор напряжения 12 вольт
Данная схема выполнена с использованием линейного стабилизатора КРЕН8Б либо KIA7812A, а также выпрямительного диода 1n4007 с постоянным обратным напряжением 1000v.
Стабилизатор напряжения 12 вольт для светодиодов в другом варианте
Ниже представленная схема выполнена с некоторыми изменениями, то-есть в ее входном и выходном тракте добавлены конденсаторы, предназначенные для сглаживания пульсаций.
Для этого варианта схемы необходимо иметь: сам стабилизатор напряжения на базе микросхемы L7812, конденсатор с емкостью 330µF 16v, а также конденсатор 100µF 16v, выпрямительный диод 1N4001, монтажные провода и термоусадочный кембрик диаметром 3 мм.
Усовершенствованная схема стабилизатора напряжения 12 вольт
Последовательность монтажа:
1. Делаем короче один вывод на стабилизаторе;2. Хорошо облуживаем;3. Припаиваем к укороченному выводу стабилизатора диод и конденсаторы;4. Помещаем монтажные провода в термоусадочный кембрик.
1. Припаиваем монтажные провода;2. На провод одеть кембрик, для усадки нагреть его паяльником или феном;3. Подключаем к левому выводу питание, а к правому выводу выход к светодиодной ленте;4. LED-лента светится! Теперь она прослужит гораздо дольше, чем без применения стабилизатора.
Примечание: обе представленные схемы рассчитывались на работу с сопротивлением нагрузки не более 1А. В случае необходимости использования нагрузок с током более 1А, то тогда можно установить стабилизатор L78S12CV (2А) на теплоотводе.
Урок 1.12 Стабилизаторы напряжения
Стабилизатор напряжения, это устройство, которое при изменении входного напряжения и тока нагрузки удерживает выходное напряжение на заданном неизменном уровне. Простейший стабилизатор напряжения, схема:
Основным элементом стабилизатора является стабилитрон, на схеме он обозначен VD. Стабилитрон, это диод, с определенным пробивным обратным напряжением. Напряжение, при котором наступает пробой, называется напряжением стабилизации. Это напряжение остается постоянным при изменении тока через стабилитрон от значения Iст мин до Iст макс. (показано на графике ниже). Величина тока стабилизации задается балластным резистором R. Именно ограничение тока не позволяет выходить из строя стабилитрону при пробивном напряжении на нем. Пробивное напряжение у стабилитрона является рабочим и называется напряжением стабилизации.
Как работает стабилизатор напряжения, рассмотрим на конкретном примере.
Допустим, на выходе нужно иметь постоянное напряжение 12 В, при напряжении на входе 220 В. Задаем диапазон допустимого изменения напряжения на входе, например ±10%. Это значит, что напряжение будет изменяться от 198 В до 242 В. Напряжение после выпрямления диодами так же будет изменяться на ±10%. Но даже уменьшенное на 10% оно должно превышать необходимое на выходе 12 В на величину падения напряжения на балластном резисторе R. С учетом этого, для работы стабилизатора выберем трансформатор, вторичная обмотка которого будет обеспечивать после диодов 15 В, при напряжении на входе трансформатора 220 В. Тогда, при изменении напряжения на входе на ±10% напряжение после выпрямления диодами будет изменяться от 13,5 В до 16,5 В. На балластном резисторе будет падать максимум 4,5 В. Ток стабилитрона возьмем приблизительно средний, 20 мА (смотри слева на вольт-амперной характеристике). Это напряжение делим на выбранный ток стабилитрона 20 мА (0,02 А) и получаем величину сопротивления балластного резистора:
4,5 : 0,02 = 225 Ом, выбираем ближайший стандартный номинал 220 Ом, мощность рассеиваемая этим резистором составит 4,5 В × 0,02 А = 0,09 Вт, ближайший стандарт 0,125 Вт.
Для наглядности сведем эти данные в таблицу:
| Напряжение сети | Напряжение после выпрямителя | Ток стабилитрона | Напряжение на нагрузке |
| 220 В | 15 В | 14 мА | 12 В |
| 198 В | 13,5 В | 7 мА | 12 В |
| 242 В | 16,5 В | 20 мА | 12 В |
При изменении напряжения на первичной обмотке трансформатора от 198 В до 242 В, напряжение после выпрямления диодами будет меняться от 13,5 В до 16,5 В, а на выходе стабилизатора напряжение будет оставаться равным 12 В. Все лишнее напряжение будет падать на балластном резисторе R.
Другими словами при повышении напряжения ток через стабилитрон будет увеличиваться, что приведет к увеличению падения напряжения на балластном резисторе, в результате чего на выходе стабилизатора напряжение останется неизменным.
Основным недостатком рассмотренной схемы является то, что ток нагрузки не может превышать 0,1 тока через стабилитрон. В нашем примере, максимальный ток нагрузки не может превышать 20 мА × 0,1 = 2 мА. Если ток будет больше, то выходное напряжение не сможет удерживаться на заданном уровне 12 В.
Стабилизатор напряжения с усилителем на транзисторе.
Чтобы стабилизатор мог обеспечивать больший ток в нагрузке, применяют усилители на транзисторах. Ниже приводится простейшая схема стабилизатора напряжения с усилителем на одном транзисторе.
Принцип работы этого стабилизатора аналогичный описанному выше. Отличие состоит в том, что ток нагрузки не течет через стабилитрон, а течет через коллектор-эмиттер транзистора. Стабилитрон поддерживает на базе транзистора стабильное напряжение, такое же стабильное напряжение, отличающееся на небольшое (меньше 1 вольта) падение напряжения на открытом p—n переходе база-эмиттер транзистора, будет и на нагрузке.
Простой двух полярный стабилизатор напряжения на LM317.
За основу устройства взята схема описанная в выше, и добавлено плечо стабилизации отрицательного напряжения.
Характеристики и достоинства двух полярного стабилизатора
- напряжение стабилизации от 1,2 до 30 В;
- максимальный ток до 5 А;
- используется малое количество элементов;
- простота в выборе трансформатора, так как можно использовать вторичную обмотку без центрального отвода;
Детали устанавливаются на односторонний стеклотекстолит. Транзистор VT1, VT2 и микросхемы LM317 и LM337 следует устанавливать на радиаторы. При установке на общий радиатор следует использовать изолирующие прокладки и втулки.
Типы стабилизаторов

15 лет назад на первом курсе я сдавал зачёты по предмету «Источники питания» для радиоэлектронной аппаратуры. Начиная с тех пор и до сегодняшнего времени, самым народным и популярным остаётся микросхема LM317 и её аналоги, которая относится к классу линейных стабилизаторов.
На данный момент есть несколько видов стабилизаторов напряжения и тока:
- линейные до 10А и входным напряжением до 40В;
- импульсные с высоким входным напряжением, понижающие;
- импульсные с низким входным напряжением, повышающие.

На импульсном ШИМ контроллере обычно от 3 до 7 ампер по характеристикам. В реальности зависит от системы охлаждения и КПД в конкретном режиме. Повышающий из низкого входного напряжения на выходе делает более высокое. Такой вариант используется для питания светодиодов от блоков питания с малым количеством вольт. Например в автомобиле, когда из 12В надо сделать 19В или 45В. С понижающим проще, высокое снижается до нужного уровня.
Про все способы питания светодиодов читайте в статье «Как подключить светодиод к 12 и 220В». Отдельно описаны схемы подключения от простейших за 20 руб до полноценных блоков с хорошим функционалом.
По функционалу они делятся на специализированные и универсальные. Универсальные модули обычно имеют 2 переменных сопротивления, для настройки Вольт и Ампер на выходе. Специализированные чаще всего не имеют построечных элементов и значения на выходе фиксированы. Среди специализированных, распространены стабилизаторы тока для светодиодов, схемы в большом количестве есть в интернете.
Простой стабилизатор для светодиодов
Добрый вечер, любители светодиодов. Хочу предложить вам ещё одну простую схему стабилизатора светодиодов, схема собрана на микросхеме L7812 навесным монтажом и отлично подходит для питания как светодиодных лент, так и отдельных светодиодов в автомобиле. Итак, скажу для незнающих для чего она служит… в бортовой сети автомобиля рабочее питание составляет от 13 до 15 Вольт, а бывает и больше, а вот светодиоды рассчитаны на 12 вольт.
Поэтому приходится ставить стабилизатор, который на выходе всегда держит 12 вольт, не зависимо сколько у нас в борт сети автомобиля. Конечно можно подключить и без стабилизатора, но в этом случаи светодиоды прослужат не долго из-за перепадов напряжения автомобиля.
И так, список необходимых компонентов:
- Микросхема L7812
- Конденсатор 330мкф16вольт
- Конденсатор 100мкф16 вольт
- Диод на 1 ампер (1N4001, например, или аналогичный диод Шотки)
- Провода
- Термоусадка 3мм
Вот микросхема крупным планом. Отрезаем ей ногу как на фотографии.
Затем немного добавляем припоя как на фотографии.
Теперь припаиваем к ножкам конденсаторы и диод как на фотографии. При пайке конденсаторов учитывайте полярность, у микросхемы минус посередине.
Теперь лудим провода и одеваем на плюсы термоусадку.
Припаиваем провода как на фотографии
И одеваем термоусадку. Сжать ее можно зажигалкой или феном. Сам я пользуюсь феном паяльной станции. Очень удобно.
Теперь смотрим на расположение проводов относительно микросхемы. Слева вход питания, справа выход к ленте/лампочке.
Подаем питание и хлопаем в ладошки.
На входе мой блок питания выдает 12,3 вольта. На выходе получается 11.10 вольт. При запущенном двигателе в бортовой сети напряжение 13-16 вольт, что обеспечивает 12 вольт на выходе.
142ЕН1, 142ЕН2, 142ЕН3, 142ЕН4
Требуемое выходное напряжение устанавливают переменным резистором R2.
Пиковое значение тока через батарею GB1 зависит от сопротивления резистора R3 при указанном на схеме сопротивлении 1 Ом — 0,6 А. Появилась возможность снабдить каждую плату сложного устройства собственным стабилизатором напряжения СН , а значит, использовать для его питания общий нестабилизированный источник.
В момент включения питания начинает заряжаться конденсатор СЗ, поэтому транзистор открыт и шунтирует нижнее плечо делителя R1R2. Обычно входной конденсатор не нужен, если корпус стабилизатора находится в пределах 15 см от входной фильтрирующей емкости,в противном случае он необходим.
Если исходить из того, что напряжение на эмиттерном переходе транзистора VT1 и прямое напряжение диода VD1 примерно одинаковы, то распределение тока между микросхемой DA1 и регулирующим транзистором зависит от отношения значений сопротивления резисторов R2 и R1. Благодаря большому входному сопротивлению ОУ становится возможным увеличить сопротивление делителя R1R2 в десятки раз по сравнению с СН с типовым включением микросхемы DA1 и, тем самым, значительно уменьшить потребляемый им ток.
При эксплуатации устройства с током в нагрузке менее 0. Двуполярный СН на основе однополярной микросхемы можно выполнить по схеме, изображенной на рис. По мере увеличения выходного тока это падение напряжения возрастает, и когда оно достигает 0, В момент включения питания начинает заряжаться конденсатор СЗ, поэтому транзистор открыт и шунтирует нижнее плечо делителя R1R2.
Другие темы
Все системы защиты от перегрузок остаются полностью работоспособными даже если вход регулирования отключен. СН со ступенчатым включением. СН, защищенный от повреждения разрядным током конденсаторов. При этом микросхема поддерживает выходное напряжение на уровне, определяемом ее типом: при увеличении напряжения ее регулирующий элемент закрывается, снижая тем самым протекающий через нее ток, и падение напряжения на цепи R2VD2 уменьшается.
В дополнение может быть добавлен выходной конденсатор для сглаживания переходных процессов. Вашему вниманию предлагается несколько необычный способ получения стабильных значений напряжений, 3-выводные стабилизаторы для которых либо не существуют в природе, либо еще мало распространены. В литературе предлагается немало способов, как найти выход из данной ситуации. Позади указанных в таблице обозначений также могут быть буквы и цифры, указывающие на те или иные конструктивные или эксплуатационные особенности микросхемы. Общее число элементов стабилизатора было довольно значительным, особенно если от него требовались функции регулирования выходного напряжения, защиты от перегрузки и замыкания выхода, ограничения выходного тока на заданном уровне.
Все системы защиты от перегрузок остаются полностью работоспособными даже если вход регулирования отключен. Последние сообщения. Если же это напряжение, наоборот, возрастает, процесс протекает в противоположном направлении и равенство выходных напряжений также восстанавливается. Проверенный стабилизатор 12 вольт за 10 рублей для LED/светодиодов и ДХО
Схема подключения стабилизатора напряжения 12 В на базе LM2940CT-12.0
Корпус стабилизатора можно выполнить практически из любого материала, кроме дерева. При использовании более 10-ти светодиодов, рекомендуется к стабильнику приделать алюминиевый радиатор.
Некоторые считают, что можно запросто обойтись без лишних заморочек, напрямую подключив светодиоды. Но в этом случае последние большую часть времени будут находиться в неблагоприятных условиях, а значит прослужат недолго или вовсе сгорят. А ведь тюнинг дорогих авто выливается в довольно крупную сумму!
По поводу описанных схем, их главное достоинство — простота монтажа. Для изготовления не требуется особых навыков и умений. Впрочем, если схема слишком сложная, то собирать её своими руками становится не рационально.
Узнайте больше о стабилизаторе L7812
Идеальный вариант подключения светодиодов в авто — через стабилизатор напряжения 12 вольт. Устройство уравновешивает колебания, с его использованием уже не будут страшны броски тока. При этом необходимо соблюдать требования к электропитанию. Это позволит подстроить свой стабилизатор под сеть.
Аппарат должен обеспечивать максимальную надежность, устойчивость и стабильность, желательно на долгие годы. Стоимость собранных устройств зависит от того, где детали будут покупаться.
Видео с пошаговой инструкцией спайки простого стабилизатора напряжения 12 В:
Источник
Сборка стабилизатора тока из двух транзисторов
В этой схеме функции датчика выполняет резистор R2. Его номинал при подключении светодиодов выбирают с помощью формулы:
0,6/ Iн (ток в нагрузке).
Увеличение Iн открывает VT2, который, в свою очередь, запирает переход транзистора VT1.
Недостатком схемы специалисты считают существенное падение напряжения на основном транзисторе. При подключении нескольких светодиодов проблемы не возникают. Однако по мере увеличения нагрузки приходится ставить VT1 на крупный радиатор, обеспечивать эффективную вентиляцию рабочего объема. Подобные решения используют для создания мощных зарядных устройств.
Схемы стабилизаторов и регуляторов тока
Существуют как минимум
четыре варианта изготовления стабилизаторов напряжения на 12 вольт для авто
своими руками:
- На кренке.
- На паре транзисторов.
- На операционном усилителе.
- На микросхеме импульсного стабилизатора.
Разберем, какие главные
особенности имеет каждая из рассматриваемых модификаций.
На кренке
Для сборки своими
руками простейшего стабилизатора для светодиодов для авто на 12 вольт
потребуются:
- Микросхема LM317 или КРЕН8Б (более точнее КР142ЕН8Б), или KIA7812A.
- Резистор на 120 Ом.
- Печатное плато или перфорированная панель.
На изображениях
наглядно представлено расположение основных компонентов схемы простейшего
стабилизатора для светодиодов в авто:


На второй схеме на
входе с АКБ применяется диод выпрямляющего типа 1n4007.
На двух транзисторах
Одним из самых
популярных автомобильных стабилизаторов напряжения для светодиодов на 12 вольт,
который также собирается своими руками, на сегодня является схема на двух
транзисторах.

Переменное напряжение
номиналом 12 вольт поступает на диодный мостик VD1 – VD4, выпрямляется и,
проходя через фильтры С1 С2, сглаживается. Далее ток идет на стабилизатор
параметрического типа VD1 и проходит к резистору R2. Затем с его движка
передается на ключ составного транзистора VT1 VT2. Уровень его открытости
определяется состоянием движка резистора переменного типа R2 – в нижнем
положении регулятора транзисторы перекрыты и напряжение не поступает в
нагрузку, а в верхнем состоянии регулятора R2 оно максимально и транзисторы
полностью открыты, напряжение прилагается к нагрузке.
Приведенная модель
стабилизатора напряжения для авто чаще всего применяется для дневных ходовых
огней на базе светодиодов и позволяет успешно подстраивать параметры бортового
тока под характеристики прибора освещения.
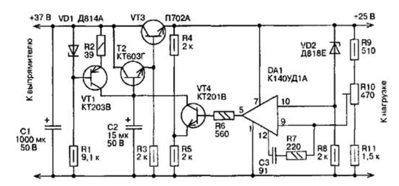
На операционном усилителе
Стабилизатор напряжения
на 12 вольт для светодиодов в авто имеет смысл изготовить своими руками, когда
возникает необходимость для его работы в расширенном диапазоне рабочих
параметров. Ниже приведенная схема такого устройства. Главная его особенность в
том, что сам усилитель включен в цепь обратной связи и питается прямо с выхода
стабилизатора. Прибор характеризуется коэффициентом стабилизации – порядка
1000, при этом сопротивление на выходе – не более 10 мкОм при КПД около 50%.
Ток нагрузки в номинале – не менее 200 мкА, при пульсации напряжения на выходе
в двойной амплитуде – меньше 60 мкВ.

Среди главных
особенностей его работы выделяются:
- Рабочий интервал температуры – от -20 до +60 градусов.
- Термический дрейф напряжения на выходе – меньше 0,05%.
- Возможность повышения напряжения на выходе до 27-30 вольт.
Для решения последней задачи нужно между выводами «7» и «+25» установить резистор на 200 Ом. Каскад транзистора VT1 выполняет роль динамической нагрузки для VT4 и при этом повышает общий коэффициент усиления. Транзистор П702А можно заменить на аналоги П702 или КТ805, при этом КТ603Г – соответственно на П308 или П309, а также КТ201В и КТ203В – на МП103 либо МП106.
На микросхеме импульсного стабилизатора
Когда от стабилизатора
напряжения для авто требуется высокий коэффициент полезного действия, лучше собрать
своими руками устройство с использование импульсных составляющих. Наиболее
распространенной является ниже представленная схема МАХ771 (или аналогов 770,
772).
Стабилизатор
импульсного типа на выходе имеет мощность в 15 ватт. Элементы цепи R1 и R2
разделяют показатели напряжения на точках выход. В случае, когда оно становится
выше базового, импульсные выпрямители просто снижаются его выходное значение. В
обратном случае прибор будет, напротив, увеличивать данный параметр на выходе.

Монтаж и установка
своими руками импульсного стабилизатора напряжения для светодиодов в авто
разумна, когда его показатель превышает 16 вольт. При возникновении повышенного
падения нагрузки в цепь следует внедрить операционный усилитель.
Разновидности 12В стабилизаторов
Подобные устройства могут быть собраны на транзисторах или на интегральных микросхемах. Их задача – обеспечить значение номинального напряжения Uном в нужных пределах, несмотря на колебания входящих параметров. Наиболее популярны следующие схемы:
- линейная;
- импульсная.
Схема линейной стабилизации представляет собой простой делитель по напряжению. Его работа заключается в том, что при подаче на одно «плечо» Uвх, на другом «плече» изменяется сопротивление. Это поддерживает Uвых в заданных пределах.
Важно! При такой схеме при большом разбросе значений между входным и выходным напряжениями происходит падение КПД (некоторое количество энергии переходит в тепло), и требуется применение теплоотводов. Импульсная стабилизация контролируется ШИМ-контроллером
Он, управляя ключом, регулирует длительность токовых импульсов. Контроллер проводит сравнение величины опорного (заданного) напряжения с напряжением на выходе. Входное напряжение подаётся на ключ, который, открываясь и закрываясь, подаёт полученные импульсы через фильтр (ёмкость или дроссель) на нагрузку
Импульсная стабилизация контролируется ШИМ-контроллером. Он, управляя ключом, регулирует длительность токовых импульсов. Контроллер проводит сравнение величины опорного (заданного) напряжения с напряжением на выходе. Входное напряжение подаётся на ключ, который, открываясь и закрываясь, подаёт полученные импульсы через фильтр (ёмкость или дроссель) на нагрузку.
К сведению. Импульсные стабилизаторы напряжения (СН) обладают большим КПД, требуют меньшего отвода тепла, но электрические импульсы при работе создают помехи для электронных устройств. Самостоятельная сборка подобных схем имеет существенные сложности.
Классический стабилизатор
Такое устройство имеет в своём составе: трансформатор, выпрямитель, фильтры и узел стабилизации. Стабилизация обычно осуществляется при помощи стабилитронов и транзисторов.
Основную работу выполняет стабилитрон. Это своеобразный диод, который подключается в схему в обратной полярности. Рабочий режим у него – режим пробоя. Принцип работы классического СН:
- при подаче на стабилитрон Uвх < 12 В элемент находится в закрытом состоянии;
- при поступлении на элемент Uвх > 12 В он открывается и удерживает заявленное напряжение постоянным.
Внимание! Подача Uвх, превышающего максимальные значения, указанные для определённого вида стабилитрона, приводит к его выходу из строя. Схема классического линейного СН

Схема классического линейного СН
Интегральный стабилизатор
Все элементы конструкции таких устройств располагаются на кристалле из кремния, сборка заключена в корпусе интегральной микросхемы (ИМС). Они собраны на базе двух типов ИМС: полупроводниковых и гибридно-плёночных. У первых компоненты твердотельные, у вторых – изготовлены из плёнок.
Главное! У таких деталей всего три вывода: вход, выход и регулировка. Такая микросхема может выдавать стабильно напряжение величиной 12 В при интервале Uвх = 26-30 В и токе до 1 А без дополнительной обвязки.
Схема СН на ИМС
Увеличение мощности параметрического стабилизатора
Максимальная выходная мощность простейшего параметрического стабилизатора напряжения зависит от значений Iст.max и Pmax стабилитрона. Мощность параметрического стабилизатора может быть увеличена, если в качестве регулирующего компонента использовать транзистор, который будет выступать в качестве усилителя постоянного тока.
Параллельный стабилизатор
Схема ПСН с параллельным включением транзистора
Схема представляет собой эмиттерный повторитель, параллельно транзистору VT включено сопротивление нагрузки RH. Балластный резистор R1 может быть включён как в коллекторную, так ив эмиттерную цепи транзистора. Напряжение на нагрузке равно
Схема работает следующим образом. При увеличении тока через резистор RH, а соответственно и напряжения (U1 = UCT) на выходе стабилизатора, происходит увеличение напряжения база-эмиттер (UEB) и коллекторного тока IK, так как транзистор работает в области усиления. Возрастание коллекторного тока приводит к увеличению падения напряжения на балластном резисторе R1, что компенсирует рост напряжения на выходе стабилизатора (U1 = UCT). Поскольку ток IСТ стабилитрона является одновременно базовым током транзистора, очевидно, что ток нагрузки в этой схеме может быть в h21e раз больше, чем в простейшей схеме параметрического стабилизатора. Резистор R2 увеличивает ток через стабилитрон, обеспечивая его устойчивую работу при максимальном значении коэффициента h21e, минимальном напряжении питания U0 и максимальном токе нагрузки IН.
Коэффициент стабилизации будет равен
где RVT – входное сопротивление эмиттерного повторителя
где Re и Rb – сопротивления эмиттера и базы транзистора.
Сопротивление Re существенно зависит от эмиттерного тока. С уменьшением тока эмиттера сопротивление Re быстро возрастает и это приводит к увеличению RVT, что ухудшает стабилизирующие свойства. Уменьшить значение Re можно за счёт применения мощных транзисторов или составных транзисторов.
Последовательный стабилизаттор
Параметрический стабилизатор напряжения, схема которого представлена ниже, представляет собой эмиттерный повторитель на транзисторе VT с последовательно включённым сопротивлением нагрузки RH. Источником опорного напряжения в данной схеме является стабилитрон VD.
Схема ПСН с последовательным включением транзистора
Выходное напряжение стабилизатора:
Схема работает следующим образом. При увеличении тока через резистор RH, а соответственно и напряжения (U1 = UST) на выходе стабилизатора происходит уменьшение отпирающего напряжения UEB транзистора и его базовый ток уменьшается. Это приводит к росту напряжения на переходе коллектор – эмиттер, в результате чего выходное напряжение практически не изменяется. Оптимальное значение тока опорного стабилитрона VD определяется сопротивлением резистора R2, включённого в цепь источника питания U0. При постоянном значении входного напряжения U0 базовый ток транзистора IB и ток стабилизации связаны между собой соотношением IB + IST = const.
Коэффициент стабилизации схемы
где Rk – сопротивление коллектора биполярного транзистора.
Коэффициент стабилизации параметрического стабилизатора напряжения может быть существенно увеличен при введении в его схему отдельного вспомогательного источника с U’0 > U1 и применении составного транзистора.
Схема ПСН с составным транзистором и питанием стабилитрона от отдельного источника напряжения
Теория это хорошо, но без практического применения это просто слова.Здесь можно всё сделать своими руками.
Замер напряжения стабилизации
Необходимо собрать небольшую схему. Для этого нужно последовательно соединить регулируемый источник питания (он должен показывать напряжение и ток через нагрузку), токоограничивающее сопротивление (номиналом от одного до 10 кОм, мощность рассеивания зависит от напряжения стабилизации, но берите не менее 0,125 Вт) и стабилитрон. Катод стабилитрона подключается к плюсу источника питания, анод соединяется с токоограничивающим резистором. Далее выполните следующие действия:
- Подключите мультиметр к стабилитрону (красный щуп к катоду, черный к аноду), переключите его в режим определения постоянного напряжения и выберите диапазон измерения до 200 В.
- На источнике питания установите минимальное напряжение.
- Включите источник питания и постепенно увеличивайте уровень напряжения на нем.
- Как только увидите, что начал протекать ток через схему, прекратите регулировку источника питания и отследите на мультиметре напряжение стабилизации стабилитрона.
Увеличение выходной мощности стабилизатора напряжения
Для того чтобы такие стабилизаторы отдавали больше мощности необходимо на его выходе включить каскад усилителя мощности в виде транзистора или нескольких параллельно-последовательных транзисторов, который иногда называют бустером выходного тока. Простейшая схема стабилизатора напряжения на ОУ с бустерным каскадом показана ниже

Стабилизатор напряжения на ОУ с выходным бустерным каскадом.
В схеме стабилизатора напряжения для увеличения выходной мощности включён бустерный каскад на транзисторе VT1. Для ограничения максимального выходного тока ОУ введён резистор R2, который может быть определён по следующему выражению
где UКЭнас – напряжение насыщения коллектор-эмиттер бустерного транзистора,
IВЫХ.МАХ – предельный выходной ток ОУ.
Иногда возникает ситуация когда усиления одного транзистора не хватает для требуемой выходной мощности, поэтому применяют составные транзисторы по схеме Дарлингтона или Шиклаи для увеличения коэффициента усиления по току.
Схемы с одним бустерным транзистором или транзистором Дарлингтона обычно используют для получения выходных токов стабилизатора до нескольких ампер. При необходимости выходного тока большего значения выходной транзистор составляют из нескольких параллельных для увеличения отдаваемой мощности.
Теория это хорошо, но без практического применения это просто слова.Здесь можно всё сделать своими руками.
Стабилизатор тока на транзисторе
Однако, такой подход подойдет не во всех случаях (требуется высокое напряжение на источнике питания, при большой силе тока резистор будет изрядно нагреваться). Аналогичные проблемы есть и у простейших диодных стабилизаторов.
Наиболее логично управлять током с помощью транзисторов. На них мы и остановимся ниже. Такой подход выгоден не только с точки зрения экономии на стоимости составляющих элементов, но и с позиции тонкой настройки схемы под свои нужды (например, схемы на готовых микроконтроллерах не могут изменять выходных параметров в требуемом диапазоне, они работают только в фиксированных пределах, а значит, изменение под свои нужды будет затруднительным, так как необходимо применение дополнительных элементов для управления уровнем тока).
Применение стабилизаторов тока на транзисторе
Где может понадобиться стабильный ток? Чаще всего это схемы питания:
1. Светодиодов (автомобильные фары, ленты освещения, рекламные табло, новогодние гирлянды),
2. Паяльных станций,
3. Зарядных устройств (для бытовых аккумуляторов, автомобильных и т.п.),
4. И т.п.
Схема стабилизатора тока на одном транзисторе
Рис. 2. Схема стабилизатора тока на одном транзисторе
Логика работы очень проста:
1. Ток нивелируется высокоомным резистором R2 (около 200 Ом), а задающим является низкоомный резистор R1 (1-10 Ом).
2. Связка R2 D2 применяется в качестве делителя напряжения, только вместо второго резистора используется стабилитрон (он обеспечивает дополнительную стабилизацию управляющего тока на базе транзистора).
3. В нормальном режиме ток проходит на нагрузку практически без изменений.
4. При изменении тока на базе транзистора будет нивелироваться и выходной ток на катоде, он останется слабочувствительным к колебаниям на эмиттере. То есть, на нагрузку будет подаваться достаточная сила тока даже при колебаниях напряжения на источнике питания.
Сопротивление R1 может сильно нагреваться в процессе работы, поэтому этот элемент лучше всего выполнить из нескольких резисторов. Последние должны быть не чувствительны к температурному режиму работы. Именно R1 задает выходной ток, поэтому от его калибровки будут зависеть ключевые параметры всей схемы.
Сопротивление R2 может быть заменено переменным резистором для подстройки порога насыщения транзистора. Таким образом можно будет настроить уровень выходного тока.
Диод (стабилитрон) D1 может быть заменен сопротивлением.
В качестве биполярного транзистора можно использовать один КТ818 или связку из нескольких, соединенных по схеме составного транзистора.
Указанная схема подойдет для стабилизации токов в диапазоне 0.5-5 А при напряжении питания от 9 до 45 В.
Схема на двух транзисторах
Этот способ соединения транзисторов еще называют «токовое зеркало».
Схема выглядит следующим образом.
Рис. 3. Схема на двух транзисторах
По факту, здесь транзистор VT2 имеет соединенные между собой базу и коллектор, поэтому его функционал сопоставим с классическим диодом.
На деле же идентичность параметров обоих транзисторов позволяет лучше управлять (нивелировать) коллекторным током на основном элементе VT1. А в остальном логика работы аналогична предыдущей схеме (на одном транзисторе с диодным делением).





























